Trong quá trình lắp ráp mạch điện tử , ta sẽ cần nhiều máy đo . Có nhiều khi , ta muốn đo volt AC (sin) ngõ ra của bo CS , bo Master , bo Micro , bo Limiter... Để chi ? Để ta chỉnh "tới đó" là ngưng , nếu chỉnh "quá mức" sẽ bị rè .
Ráp máy đo hiển thị bằng Led là tiện lợi nhất .
Hôm nay , ta khảo sát IC LM3914 ( hoặc LM3915 ) .
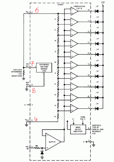
LM3914 có 18 chân . Nhiệm vụ của các chân như sau ...

Chân 2 là masse , chân 3 là +B .
LM3914 có thể xài nguồn cấp từ 3v đến 25v , thoải mái . Muốn đo volt DC hay đo volt AC ( nắn diode) đều được . Thang đo từ vài chục mV ( kđ thêm) , cho đến đo cả ngàn volt DC hay Ac ...đều được luôn ( dùng bộ divider ) .
Đúng là vạn năng !!
Tuy nhiên , do vì không ai biết "Ất Giáp" gì về con IC nầy ...nên...không ai thèm để ý , hoặc có biết cũng chỉ là ...làm đèn chớp cho lạ mắt . Các bạn hãy ráp nó làm đồng hồ đo đạc trên các tầng ampli . Đúng là "bá chấy con bọ chét" !!!
Trên cơ bản , khi đo volt DC 12v hoặc Ac 12v ....thì ta phải xài nguồn cấp cho LM3914 từ +12v trở lên . Nói là nói vậy , bạn vẩn có thể cấp nguồn 3v cho LM3914 , và đo 12vDC hoặc 12vAc ....đều được . Chỉ là làm bộ phân áp ở ngõ vào .
12v đi vào bộ phân áp , sao cho chỉ còn 3v ....rồi đưa vào IN của LM3914 ....là ta đo được phà phà . Led 1 sáng ...là 1v2 , Led 2 sáng ...là 2v4 , Led 3 sáng ...là 3v6 ...
Vấn đề "biết Ất Giáp" là ...ở các chân 4,6,7,8 . Thông thạo 4 chân nầy ...thì tùy nghi biến hóa .
Chân 9 ( Mode select ) là chọn DOT ( sáng từng đèn một , ít hao pin ) hoặc BAR ( sáng một lượt , hao pin , tốn tiền ) .
Bỏ trống chân 9 ...thì là DOT , còn nối chân 9 vào +B thì là BAR .
Chân 1 là led 1 . Chân 10 là led 10 ....Dễ nhớ ! Chân 18 lại là led 2 ....theo thứ tự xuống cho đến chân 11 là led 9 .
Bạn xem hình ....

Từ chân 6 đến chân 4 ...là 10 con điện trở nối tiếp , là bộ chia áp 10 cấp độ . Bây giờ , bạn chỉnh làm sao mà đo trực tiếp chân 4 với chân 6 là 5v ( dùng đồng hồ số mà đo ) ...thì bạn sẽ có máy đo 5vdc . Mỗi một led là 0,5v ...cộng từ từ lên . Bạn lấy cục pin 1v5 ...mà đưa vào chân 5 với masse ...thì Led 3 sẽ sáng ( Dot) hoặc Led 1,2,3 sẽ sáng ( Bar ) .
Chân 5 là ngõ vào . Đo là đo volt DC . Muốn đo AC thì phải "cản" một con diode .
Đo 5v thì nguồn cấp cho LM3914 phải là 5v đến ...25v ! Tuy nhiện , bạn cấp nguồn 3 volt ( bằng 2 cục pin tiểu) , bạn vẫn có thể đo 5v hoặc 12v hoặc 1.000vdc ( hay ac ) ...vẫn ...OK ! Miễn là bạn "phân áp" sao cho ....volt trực tiếp đi vào chân 5 là ...3v !
---------------------------------------------------
TRong IC LM3914 có chân 7 là chân REF OUT ...là chân cho ra "áp chuẩn" ( tức áp tham khảo , Vref) . Áp nầy lúc nào cũng là 1v25 . Bạn hãy tưởng tượng ...đó là con IC ổn áp cho ra 1,25v .
Chân 8 là chân Adj của ổn áp ( tương đương chân giữa masse của IC ổn áp ) . Chân 8 mà xuống masse thì ...VREF ( chân 7) sẽ là 1v25 . Chân 7 sẽ chỉ có 1 con trở xuống masse . Con trở nầy là "cấp dòng" cho Led , sách gọi là Brightness .
Giả sử , bạn nối con trở 1250 ohm từ chân 7 xuống masse , thì dòng qua con trở sẽ là 1v25 / 1250 ohm = 1 mA .
Như bạn đã biết , chân 6 và chân 4 là 10 con điện trở phân áp . Người ta thường nối chân 4 xuống masse , và chân 6 ...nối vào VREF ( ổn áp trong IC ) . Do vì VREF ( chân 7 ) luôn là 1v25 ....nên người ta thêm chân 8 ( ADJ) để chỉnh cho ra từ 1v25 đến 12v ( đo từ chân 4 đến chân 6 ) . Đó là "max" . Bạn không nên chỉnh hơn 12v . Bạn chỉ cần dùng Divider ở ngõ vào là đúng ý mình .
1v25 với 12v ....là nghĩa gì ?
1v25 ...là ...mỗi led sẽ là 0,125v . Còn 12v ...là ...mỗi led sẽ là 1v2 . Chỉ thế thôi . Trong thực hành , nếu bạn đo milivolt ra của Micro , đàn Guitar ... thì bạn chọn Vref là 1v25 . Còn đo bo Master , bo CS ....thì bạn chọn cao lên .
Trong hình trên , do chân 7 chỉ có 1 con trở xuống masse , nên Vout ( cũng tức là Vref ) là 1v25 . Chân 6 nối vào chân 7 ...nên "khoảng đo" là 1v25 . Mỗi Led là 0,125v . Như vậy , chân 5 In vào ...phải là 1v25 trở lại ( DC ) .
Bạn xem hình " chuẩn" cũa hãng sản xuất ...

Đây là mạch đo 5v ngõ vào ( 10 led đều sáng , bar) .
Do vì chân 7 REF OUT có hai con điện trở , và chân 8 REF ADJ nối vào mối giữa ...nên REF OUT sẽ không còn là 1v25 nữa , mà là cao hơn . Ở đây là chỉnh REF OUT = 5v , để đo 5v ngõ vào . Chân 4 xuống masse , chân 6 nối vào chân 7 , tức 10 con trở bên trong ...sẽ có áp hai đầu là 5v . Mỗi led bên ngoài là 0,5v ( led 1 ) ...cộng từ từ lên ( led 2 = 1v ) .
Như vậy , bạn phải biết cách chọn trị số 2 con điện trở R1 , R2 để cho ra 5v Ref out .
Trong hình có 2 công thức . Dòng qua Led lấy " chuẩn là 12,5v chia cho R1" . Trong hình , R1=1.210 ohm ( 1k21) nên tính ra là 12,5 / 1212 = 0,010 A , tức 10mA . Tuy nhiên , ta có thể chọn dòng qua Led = 1mA cũng được , đỡ hao tiền mua pin , tức là tăng điện trở R1 cao lên . Trước mắt , cứ lấy chuẩn dòng qua R1 là 1mA đi . R1 bằng 1mA thì dòng qua led là 10mA . Một led sáng là 10mA , mà mười led đều sáng ...cũng là 10mA ( lu hơn một con ) .
Cách tính toán R1 , R2 ...phải xem hình sau đây ...

REF OUT trong ruột của IC là 1v25 ( với điều kiện chân 8 adj xuống masse ) . Ở đây , chân 8 nối vào mối giữa của hai con trở R1 , R2 . Như vậy , 1v25 sẽ chạy qua R1 . Làm sao để tính R1 ...khi mà chỉ có một thông số Volt ( 1v25) ? Ở đây là do ta "muốn" dòng qua Led là bao nhiêu ...nên ....do ta tự quy định . Ta cho dòng qua R1 là 1mA ( tương đương 10 led là 10mA ) .
Lấy 1v25 mà chia cho 1mA ( 0,001) , ta có R1= 1250 ohm .
Sau khi biết R1 , ta tính ra R2 bằng công thức trên hình .
Công thức tính R2 là ....R2 = Vref 5v chia cho 1.25 , trừ 1 , rồi nhân cho R1 .
5v chia cho 1.25 = 4 . Lấy 4 trừ 1 = 3 . Lấy 3 mà nhân cho R1 ( 1250ohm ) thì bằng 3.750 ohm ( 3k75) .
Ối mà tính nhẫm cũng được .
R1 lúc nào cũng là 1v25 . Bạn muốn V OUT là 5v ....thì bạn nhân 1v25 cho 4 thì bằng 5v . Như vậy , có tất cả bốn phần "1,25v".
R1 đã chiếm một phần . Còn lại là ba phần của R2 . R1 = 1250 ohm thì nhân cho 3 là 3750 ohm . Đó là của R2 .
Tính mau lẹ nữa là lấy 1v25 mà nhân cho mấy , tùy ý , là ra "tổng" , rồi trừ cho 1 ....là ra còn lại của R2 !
Giả sử , 1v25 mà nhân cho 10 là ra 12v . Lấy 10 mà trừ bớt 1 là còn 9. R1 là một phần , còn R2 là chín phần . Nếu R1 = 1250 ohm thì R2 sẽ là 1250 x 9 = 11250 ( tức gần 11k 2 ) .
Thôi , ta cứ chuẩn R1 là 1k đi , cho dễ tính .
..................................................................................................................................................................................
các mạch ứng dụng
Mạch 1

Đây là mạch đo volt AC của âm thanh . Hai tụ 1uf , hai diode 4148 + 10k là mạch nắn tần số âm thanh ra volt DC .
Nó đo được bao nhiêu volt ac ? Phân tích ...
Chân 4 xuống masse , chân 6 nối vào Vref Out . Ta tính xem coi Vref là bao nhiêu volt ? Chân 8 ( adj) nối vào điểm giữa của 2 con trở 3k9 và 2k9 .
Chân 7 và chân 8 là con trở 3k9 . Hai chân nầy lúc nào cũng là 1v25 . Nếu con 2k9 xuống masse ....cũng là 3k9 ...thì ta sẽ có 2 con trở bằng nhau . Mỗi con trở là 1v25 , hai con sẽ là 2v5 . Có nghĩa là Vref Out sẽ là 2v5 , tức thang đo là 2v5 , mỗi một led là 0,25v ( tức 250mV ) ....cứ cộng lên .
Nhưng do con trở xuống masse là 2k9 , có nghĩa là ....không ra được 2v5 . Tính ra là 2v .....
Muốn tính Vref Out thì xem công thức ở hình mẫu phía trên ( Typical Application ) .
Nếu Vref Out là 2v thì mạch nầy sẽ đo được 2v AC . Mỗi đèn Led sáng là 200mV ( 400mV , 600mV , ....)
Mạch nầy dùng đo ngõ ra các bo Mic , Music , .....v.v....
Mạch 2

Mạch nầy có ráp thêm trans kđ thúc ...nên có thể đo điện áp AC rất nhỏ .
Phân tích , chân 4 xuống masse , chân 8 xuống masse , chân 6 nối qua chân 7 . Chân 8 xuống masse thì Vref Out ( chân 7) luôn luôn là 1v25 . VR2 ( 4k7) chỉ là chỉnh Britghness ( sáng tối) cho đèn led ( đỡ hao pin ) .
Thang đo của LM3914 nầy là thang đo 1v25 . Mỗi một Led là 0,125v ( tức 125mV ) .
Chỉ cần đưa 1v25v vào chân 5 + masse ....thì 10 đèn sẽ sáng ( bar) .
Trên thực tế , bạn phải kiếm nguồn âm thanh nào đó ( ví dụ mạch phát sóng hình răng cưa ) , đo đạc cho ra 1v25 , rồi đưa tín hiệu vào ngõ in . Sau đó chỉnh VR1 ....sao cho 10 led đều sáng ....thì stop . Và bạn đã có máy đo volt AC , thang đo 1v25.
Tất nhiên , khi âm thanh đưa vào quá cao thì đèn "sáng trưng" , không nhút nhích ....
Mạch nầy , bạn chọt cái micro vào và la lên ....xem coi bao nhiêu mV ?
Mạch 3

Khi 10 đèn đều sáng thì ....biết volt DC ngõ vào là 11v6 .
Nguồn cấp cho mạch nầy chỉ có 7v5 hoặc 9v , theo lẽ là chỉ đo được max là 7v5 hoặc 9v , nhưng người ta dùng 2 con trở divider ở ngõ vào là 100k x2 ...nên nó sẽ đo được số volt cao hơn mức 9v . Bởi vậy mới nói , bạn có thể ráp mạch đo 100vdc với nguồn pin 9v bình thường !
Dùng công thức tính ra Vref Out ( chân 7 ) của mạch nầy là 4v5 . Chân 6 nối vào chân 7 (4v5) . Nhưng chân 4 không nối masse (0v) , mà là có con trở , nên chân 4 sẽ có volt Dc tùy theo trị số con trở xuống masse . Thôi ta cứ xem ...chân 4 là masse đi . Như vậy thang đo của mạch nầy là 4v5 . Mỗi led là 0,45v . Khi đưa 4v5 Dc vào In chân 5 , thì 10 led sẽ sáng trưng . Nhưng do có phân áp ( giảm phân nửa , 100k + 100k ) ....cho nên phải là 9v ở ngõ vào Input ! Ta thấy trên hình vẽ có ghi mạch nầy đo 11.6v ( 10 led đều sáng) ....tức là ngõ vào Input phải là 11v6 , không phải là 9v như ta tính toán . Thế thì ra sao ? Đó là ...nhờ con trở "thêm" vào từ chân 4 xuống masse ! Bạn đưa 11v6 vào ngõ Input , gia giảm con trở xuống masse ở chân 4 , sao cho 10 đèn led đều sáng (bar) . Tức mạch nầy sẽ đo được bình accu 12vdc . Mỗi một led là bao nhiêu volt ?? Vì có điện trở xuống masse ...nên ta phải dùng đồng hồ đo trực tiếp chân 4 và chân 6 , ra bao nhiêu volt dc , rồi chia cho 10 , sẽ là mỗi con led là bao nhiêu volt .



